w66最给力

公司动态

了解最新公司动态及行业资讯

滚筒式污染土壤淋洗修复装置

2017-10-10 02:09:50 352 编辑:admin 来源:本站
  污染土壤的化学淋洗修复技术可以用于高浓度的土壤修复处理 ;目前的污染土壤的淋洗修复设备不能实现自动化修复,往往需要在淋洗修复过程中通过人工干预来操作,现有技术将淋洗液与污染土壤混合采用的是竖直仓体容器和置于容器内的搅拌轴来完成,该方式对于全方位搅拌和连续化生产是非常不利的,效果不佳,效率较低 ;与此同时,淋洗液的回收以及淋洗过程产生的有害气体也是现有技术存在的缺陷。
  本实用新型所要解决的技术问题在于针对上述现有技术中的不足,提供一种滚筒式污染土壤淋洗修复装置,该装置不仅能自动化淋洗修复污染土壤,还能将淋洗液回收再利用,能够连续化生产,能够实现淋洗液与污染土壤的可靠全方位混合。
  一、技术方案是 :
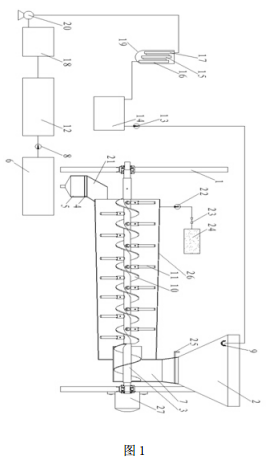
  滚筒式污染土壤的淋洗修复装置,包含安装在支架上的淋洗机构 ;所述淋洗机构包含水平固定安装的滚筒 ;滚筒的一端为加料斗,加料斗底端与滚筒内部连通,形成送料仓 ;所述滚筒内沿着滚筒轴向中心设置有推料轴,推料轴上布置有送料螺旋浆,推料轴上同时还均布设置有打散棍,所述推料轴两端转动安装在支架上,转动轴的一端通过联轴器连接有推料电机 ;所述支架整体倾斜设置 ;所述滚筒整体为喇叭状 ;
  所述滚筒远离加料斗的一端的端部上设置出料斗,出料斗自上而下依次为过滤仓和沉淀仓 ;所述滚筒上还连通有气管,气管的远端深入至填充有活性炭的吸附箱中,气管上还依次安装有抽气泵和恒流阀 ;
  所述沉淀仓底部为锥体形状,通过其底部的开口将淋洗修复后的泥水混合物流入泥水储槽 ;泥水储槽上连接管路,管路上安装送泥泵,送泥泵将泥水储槽内的泥水混合物送入压滤机内,压滤机将压滤后得到的淋洗液送入淋洗液回收槽内 ;淋洗液回收槽通过管路连接至用于将淋洗液净化回收的淋洗液净化柱上,该管路上安装有恒流泵 ;上述淋洗液净化柱的出口通过管路将净化后的淋洗液送入储液槽内,储液槽上连接软管,该软管上安装送液泵,该软管的远端伸入至所述滚筒上安装的进料斗内,软管的端头安装用于将淋洗液雾化后喷出的喷淋口。所述淋洗液净化柱内依次连接用于吸收重金属离子的离子交换柱,活性炭柱和杀菌材料净化柱。
  二、优点 :
  1、本实用新型采用滚筒结构作为混合搅拌的容器,推料轴通过螺旋浆推动喷淋有淋洗液的污染土壤沿着水平方向,依靠滚筒本身的倾斜程度以及滚筒的喇叭口结构朝向出料斗方向前进,前进过程被螺旋浆和打散辊充分的混合搅拌进行充分化学反应 ;效率非常高,能够连续化生产 ;
  2、本实用新型在滚筒上通过气管连接了吸附箱,能够将挥发呈气态的有害气体通过抽气泵抽至吸附箱中被活性炭吸附 ;通过设置的恒流阀可以控制流量,确保以最好的吸附效果实时注入吸附箱 ;
  3、本实用新型能够实现处理后土壤的泥水分离、淋洗液净化回收 ;整个过程运行稳定,能有效修复被污染土壤,与此同时又保证了淋洗液的回收再利用 ;非常适合污染土壤的异位修复 ;本实用新型的淋洗液在送往淋洗液净化柱内进行净化回收时,采用恒流泵输送,恒流输送使得淋洗液净化柱的净化吸附效果更加稳定,增强吸附能力 ;本实用新型中采用喷淋口将淋洗液雾化后喷出,使得淋洗液与污染土壤的接触更加的均匀,增加了淋洗修复效果。
  三、附图说明
滚筒式污染土壤淋洗修复装置的结构示意图
       图 1 为滚筒式污染土壤淋洗修复装置的结构示意图。
  附图标记说明 :
  1-支架,2-加料斗,3-推料轴,4-过滤仓,5-沉淀仓,6-泥水储槽,7-送料仓,8-送泥泵,9- 喷淋口,10- 送料螺旋浆,11- 打散棍,12- 压滤机,13- 送液泵,14- 储液槽,15- 活性炭柱,16-杀菌材料净化柱,17-离子交换柱,18-淋洗液回收槽,19-淋洗液净化柱,20-恒流泵,21- 出料斗,22- 抽气泵,23- 恒流阀,24- 吸附箱,25- 阀板,26- 滚筒,27- 推料电机。

30

装备制造经验

立即免费获取土壤修复方案

为用户提供及时、高效、便捷的服务

在线咨询
w66最给力环境希望与你携手,共创美好未来...
5